| 产品特性灭弧 | 是否进口否 |
| 产地浙江 | 品牌Suntree新驰 |
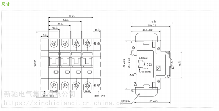
| 型号SL7-63N | 产品系列 小型直流断路器 |
| 极数1P | 脱扣器额定电流100A |
| 灭弧介质空气式 | 是否专供外贸否 |
| 3C额定电压范围直流额定电压1000V及以下 | 额定频率1250Hz |
| 额定绝缘电压1200V | 产品认证CQC |
| 安装方式插入式 | 速度快速型 |
| 结构塑壳式 | 操作方式储能操作 |
| 物料编号000210 | 应用场景终端配电 |
| 接线方式插入式 | 最小包装数1 |
| 型号报价50 |
温州地区新驰新能源生产光伏太阳能灰色3PN带附件 小型交直流断路器 SL7-63N
SL7-63 小型直流断路器
SL7-63N 小型直流断路器 3P+N小型断路器带附件
适用范围
SL7-63N 小型直流断路器额定工作电压可以高至DC 1200V,该断路器采用灭弧、限流系统,可以迅速断开直流配电系统的故障电流,保护太阳能发电系统中的重要器件—光伏模块免受高DC 反向电流和因逆变器故障导致的AC 反馈电流的危害,保证了太阳能光伏发电系统可靠的运作。
使用环境
● 海拔高度2000 米及以下,高于2000 米需降容使用,其他特殊要求请与制造商联系;
● 周围空气温度-25℃至+40℃,24 小时平均温度不超过+35℃;当周围空气温度高于+40℃或者低于-25℃时,请与制造厂商联系;
● 产品应安装于配电箱中,有防水措施的地方;
电气技术参数
名称 SL7-63N
极数 1P 2P 3P 4P
额定电压Ue(V) DC250V DC500V DC750 DC1000
额定电流In(A) 1 2 3 4 6 10 16 20 25 32 40 50 63
额定短路能力lcn(KA)(T=4ms) 6(DC250V) 6(DC500V) 6(DC750V) 6(DC1000V)
瞬时脱扣型式 配电保护
额定冲击耐受电压Uimp(KV) 4
额定绝缘电压Ui(V) 1200
寿命(次) 带载10000次,不带载20000次
使用环境 环境温度:-25℃至+40℃
可带附件 辅助、报警、分励脱扣器
接线能力 25mm2
质量认证 获得CCC、CB、TUV认证证书
符合标准 IEC 60947-1 GB14048-2 IEC60898-2 GB14048-1
接线方法
接地类型 单极接地系统 不接地系统
电路图
故障影响 故障A 短路电流ISC 故障A 无影响
故障B 短路电流ISC 故障B 短路电流ISC
故障C 无影响 故障C 无影响
≤DC500V 注:1上、下进线皆可,此处以下进线为例 注:1上、下进线皆可,此外以下进线为例
确保安装方式不会发生二次接地故障
DC500~750V 注:1上、下进线皆可,此处以下进线为例 注:1上、下进线皆可,此外以下进线为例
确保安装方式不会发生二次接地故障
DC750-1000V-1200V
联系人:陈武
联系电话:18066472512






